采集的数据精度高,可靠性强,多级防雷抗浪涌设计
采用全金属外壳,表面聚酯涂层,风向标采用碳纤材质,耐腐蚀性好、抗风能力强
设计紧凑,集风速测量、自动加热功能于一体,易于现场安装维护
采用容错设计,在接错线的情况下传感器不会损坏
采用非接触式磁传感测量原理
可在宽电压范围内工作,启动风速低
FA132系列风向标是一款环境适应性较强的工业型风向传感器。产品内置灵敏温感,冰冻环境下,可自动加热融冰,保证传感器可靠运行。产品风标与主体采用迷宫结构连接,选用日本进口轴承、优质不锈钢及铝合金材料,表面采用聚酯喷塑工艺,内部电路采用三防漆及胶密封密封,能有效防止水、盐雾、沙尘等对产品寿命的影响。有多种信号输出方式,安装方便,免维护。现已广泛应用于港口码头、工程机械、气象环保、电力、交通等领域。
产品名称
自动加热风向标
产品型号
FA132
信号输出方式
4-20mA电流信号 RS485信号
工作电压
DC12V~30V
工作电流
Max. 50mA(信号端工作电流)
加热电压
DC18V~30V
加热功率
≤50W
加热方式
PTC 自动加热
雷击浪涌
IEC 61000-4-5 4kV/2kA
静电放电
IEC 61000-4-2 空气放电16kV IEC 61000-4-2 接触放电 8kV
主体材质
铝合金/聚酯涂层
风向标材质
碳纤+不锈钢304
轴承材质
不锈钢440C
工作环境湿度
0%~100%RH
工作环境温度
Ta -40 ̊C ~ +70 ̊C
防护等级
IEC 60529 IP65
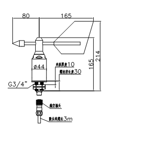
出线方式
航空插座(详见选型表)
外观颜色
黑色 RAL9005
参考重量
0.6 kg
启动风速
≤0.5m/s Vu=20 ̊C
抗风强度
>70m/s
测量范围
0°~360°
测量精度
±2°
分辨率
0.35°
CMC
制造计量器具许可证资质